Top 244 Pn

Topswitch gx uses same proven topology as topswitch which cost effectively by integrating high voltage power mosfet pwm control fault protection and other control circuitry onto a single cmos chip.
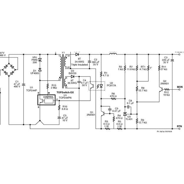
Top 244 pn. Typical flyback application top242 250topswitch gxfamilyextended power design flexible ecosmart integrated off line switcherdecember 2004product highlightslower system cost high design flexibility datasheet search datasheets datasheet search site for electronic components and semiconductors integrated circuits diodes and other semiconductors. Pricing and availability on millions of electronic components from digi key electronics. Top244pn datasheet top244pn pdf top244pn data sheet top244pn manual top244pn pdf top244pn datenblatt electronics top244pn alldatasheet free datasheet. Internal current limit sense pointfor drain current.
Top244pn description topswitch gx family extended power design flexible ecosmart integrated off line switcher. Many new functions are integrated to reduce system cost improve design flexibility high performance and. The top244pn is a topswitch gx ecosmart integrated off line switcher in 8 pin dip package. Find the best pricing for power integrations top244pn by comparing bulk discounts from 10 distributors.
Powerint topswitch gx family extended power design flexible ecosmart integrated off line switcher alldatasheet datasheet datasheet search site for electronic components and semiconductors integrated circuits diodes triacs and other semiconductors. Datasheet search datasheets datasheet search site for electronic components and semiconductors integrated circuits diodes and other. Octopart is the world s source for top244pn availability pricing and technical specs and other electronic parts. The internalstart up bias current is drawn from this pin through a switchedhigh voltage current source.
Top244pn converter offline flyback topology 66khz 132khz dip 8b from power integrations. Order today ships today. Powerint alldatasheet datasheet datasheet search site for electronic components and semiconductors integrated circuits diodes triacs and other semiconductors. Topswitch gx family extended power design flexible ecosmart integrated off line switcher top244pn tl datasheet top244pn tl circuit top244pn tl data sheet.
Top244pn datasheet top244pn datasheets top244pn pdf top244pn circuit. Ic offline swit ovp uvlo hv 8dip online from elcodis view and download top244pn pdf datasheet pmic ac dc converters offline switchers specifications.